







| Opel Club Renbau :: Poradna :: Poradna Omega :: OMEGA |
|
<< Předchozí téma | Další téma >> |
| schema pro pripojeni elektrickych sedacek | ||
|
Moderátoři:legionar, Prazdroj, Jerry, jirka, Wonderboys, admin
|
| Autor | Příspěvek | ||
| Jouda |
| ||
| Host | Zdravim vsechny. Mam OB 96 kde mám latkové sedačky a pouze eletricky nastavitelnou vysku sedadla. Nejsou vyhrivane ani s pameti. Sehnal jsem si kozene sedacky s vyhrivanim a pameti bez airbagu, ale co jsem koukal u spolujezdce, tak tam mam pripravu pouze jeden konektor kde je stale +. Chtel bych se zeptat, zda nekdo nemá schema pripojeni vyhrivani od vypinace k sedacce. Kdyz pripojim vypinac vyhrívaní, tak se kontrolka rozsviti, jako ze je zaple vyhrivani. Potreboval bych dotahnout asi toto spinane + z vypinace do sedacky. Nemate nekdo takove schema? Diky | ||
| | |||
| Tomis |
| ||
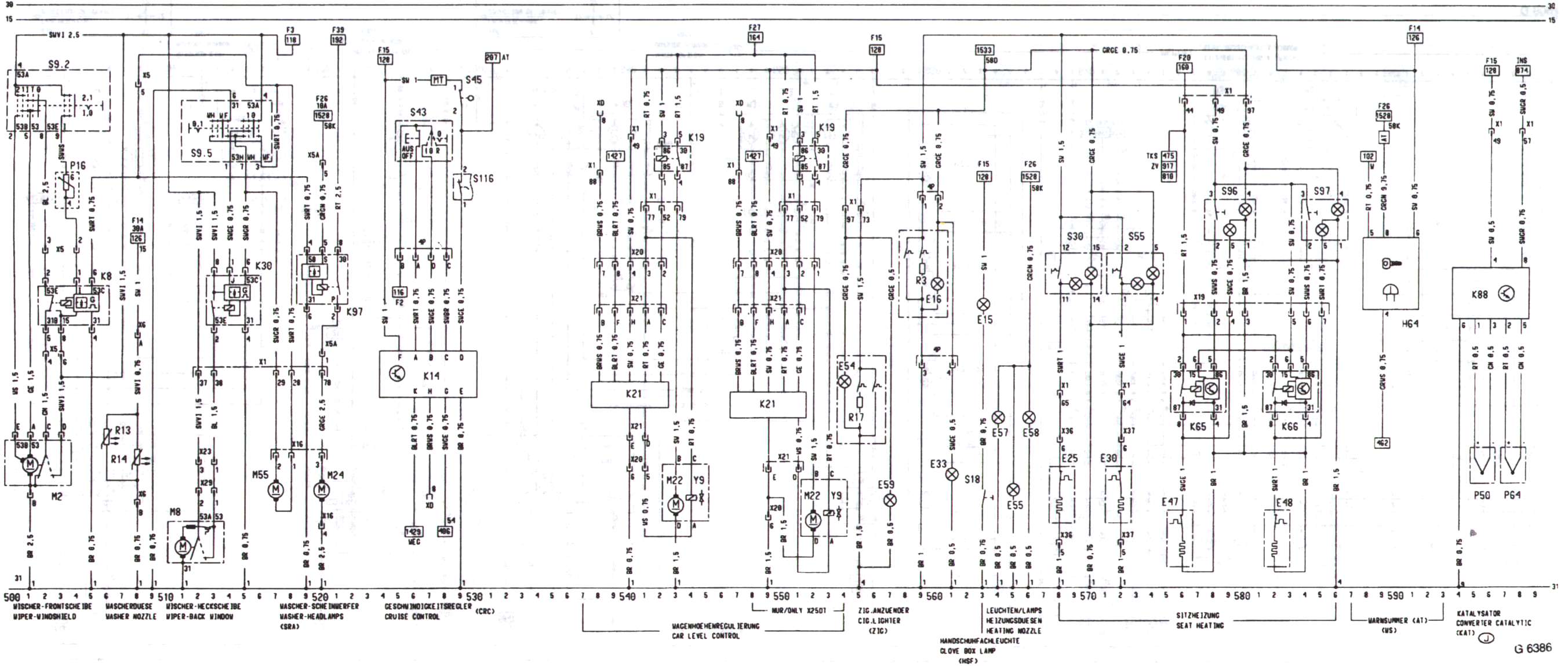
![]() Uživatel #786 Registrován: Saturday 01 July 2006 - 19:57:40Příspěvků: 263 | prikladam schematko ![]() ![]() _________________________________________________________________ Opel Omega B Caravan X25DTI - provozovany prevazne na olej Opel Omega C Caravan 3.0 DTI - BMW M57D30 - r.v. 2003 jo a taky mi zbyl jeste nejaky ten automat na svetla tak kdyby nekdo mel nahodou potrebu, tak dejte vedet. | ||
| | |||
| Host |
| ||
| Host | To je super. Nahodou popis komponentu bys k tomu nemel? A schema stmivaciho zrcatka, kdyz uz jses v tom by nebylo?Opravdu diky za pomoc | ||
| | |||
| Tomis |
| ||
![]() Uživatel #786 Registrován: Saturday 01 July 2006 - 19:57:40Příspěvků: 263 | Jako blizsi popisek nemam, ale vicemene je vse jasny X.. - konektory K.. - ridici logika S.. - spinace (+nekde kontrolka) E.. - koncova zarizeni (tady vyhrivani) barvy dratu jsou taky jasny ze skratek a kam vedou na tech konektorech je tam tez stmivany zrcatko myslis, jako elektricky ovladane vnitrni? jinak stmivany jsem nenasel, jen prave to ovladany, dle pameti sedacek _________________________________________________________________ Opel Omega B Caravan X25DTI - provozovany prevazne na olej Opel Omega C Caravan 3.0 DTI - BMW M57D30 - r.v. 2003 jo a taky mi zbyl jeste nejaky ten automat na svetla tak kdyby nekdo mel nahodou potrebu, tak dejte vedet. | ||
| | |||
| Legend |
| ||
Legend![]() Uživatel #551 Registrován: Monday 02 January 2006 - 22:41:51Příspěvků: 3116 | Zpravidla všechny omegy mají přípravu na elektrické ovládání sedaček + vyhřívání, bez paměti, takže při montáži sedadel bez paměti stačí sedadla pouze zapojit. Pro připojení sedadel s pamětí je pravé sedadlo stejné a u řidiče jsou změny - jiné konektory a spousta chybějících drátů, takže je reálné dotahat ještě stropní stmívací zrcátko v elektrice (když je v elektrice tak je vždy stmívací), ale na venkovní zrcátka s pamětí bych se vybod, to je hrozně moc práce a navíc měnit celé zrcátka za verzi s pamětí. [ Upraveno Wednesday 07 September 2011 - 12:53:51 ] Moskvič 412 1971 1.5 55kW Škoda 110LS 1.1 1976 46kW Trabant 1.1 1991 31kW Audi A5 Cabrio Multitronic 132kW Mercedes C220d kombi W205 143kW Mercedes S55 AMG Long LPG 265kW Opel Vectra C kombi 1.8 16V LPG 90kW Škoda Felicia Fun 1.6i 55kW | ||
| | |||
| OMEGA B ecotec |
| ||
| Host | ZDRAVÍM ...prosím o radu když se tady o tom bavíte .. v autě mám origo řidičovou sedačku s el posuvem nahoru a dolu bez paměti s výhřevem a teď bych tam potřeboval dát sedačku komplet v el ale s pamětí a váhřevem ovšem zapojím a nejde !!!! prosím o radu co mám udělat jak obsočit tu pamět v řídící jednotce té sedačky ..motorky jsem vyzkoušel napřímo a fungují ale z centrálního přívodního kabelu od sedačky když ji dám přímo na baterku tak ani nehne !! | ||
| | |||
| Host |
| ||
| Host | Zdravím Vás tak problém vyřešen je potřeba zapojit na červený přívodní kabel první červený z toho několikapinového konektoru od paměti a dále VELMI DŮLEŽITÉ !! je zapojit druhý hnědý,třetí černý, šedobíly a hnědobílý na přívodní hnědý !! Potom se to rozjede a funguje Tak ať se daří v R2014 | ||
| | |||